1980 750H bare bones for mattylight
- snerff
-
- Offline
- User
-

Registered
- Posts: 58
- Thanks: 0
Re: 1980 750H bare bones for mattylight
30 Apr 2008 01:14
Hi, again, seems I do have one more question about the starter switch in the diagram. Normally the first position is off, second is power on and 3rd is momentary for the starter. Is it just an on off switch in your diagram or do I need a 3 position switch? Thanks again.
Please Log in or Create an account to join the conversation.
- loudhvx
-
Topic Author
- Offline
- KZr Legend
-

Registered
- Posts: 10864
- Thanks: 1621
Re: 1980 750H bare bones for mattylight
30 Apr 2008 07:35
The starter button on KZ's is just a simple momentary push-button. The ignition switch in my diagram is a simple on-off toggle switch.
You could adapt a car-type ignition switch with momentary start-position if you want. I could show that in the diagram if that's the type of switch you plan to buy.
You could adapt a car-type ignition switch with momentary start-position if you want. I could show that in the diagram if that's the type of switch you plan to buy.
1981 KZ550 D1 gpz.
Kz550 valve train warning.
Other links.
Kz550 valve train warning.
Other links.
Please Log in or Create an account to join the conversation.
- snerff
-
- Offline
- User
-

Registered
- Posts: 58
- Thanks: 0
Re: 1980 750H bare bones for mattylight
30 Apr 2008 11:52
Thanks, I think I will use it as in your diagram. I sure wish you lived close to here.
Please Log in or Create an account to join the conversation.
- mpatrick19
-
- Offline
- User
-

Registered
- 1982 kz750 spectre
- Posts: 17
- Thanks: 0
Re: 1980 750H bare bones for mattylight
11 May 2008 06:58
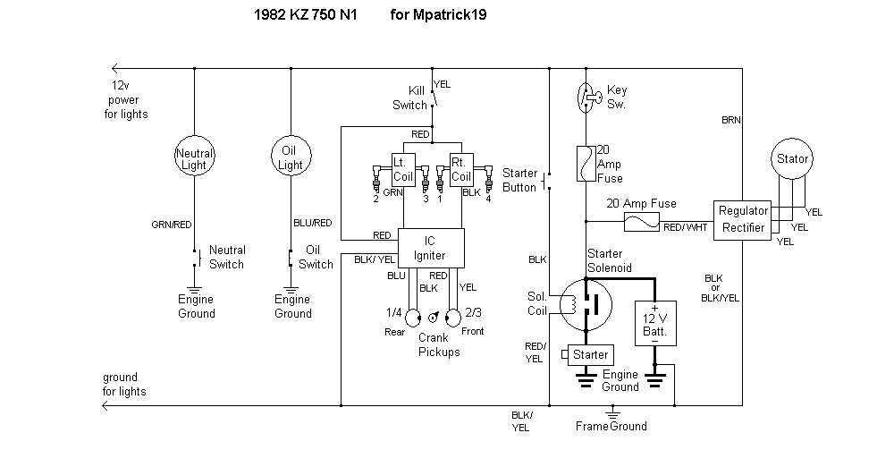
i have a stock electronic ignition, could i just use the diagram for the dyna s for reference? Its an 82 kz750 n1.
1982 kz750 spectre
Please Log in or Create an account to join the conversation.
- loudhvx
-
Topic Author
- Offline
- KZr Legend
-

Registered
- Posts: 10864
- Thanks: 1621
Re: 1980 750H bare bones for mattylight
11 May 2008 10:22 - 09 Jan 2019 14:58
mpatrick19 wrote:
1982 KZ750 KZ750N1 bare bones for Mpatrick19
EDIT 1/9/2019:
Mattylight Barebones Bare Bones Wiring Diagram
1982 Kawasaki Kz750N1 for Mpatrick19
Kz750N Kz750 N1 Kz 750 N 750N1 750N
There are a few differences such as which coil is mounted on which side and the reg/rec is a single unit. some of the wire colors are different.i have a stock electronic ignition, could i just use the diagram for the dyna s for reference? Its an 82 kz750 n1.
1982 KZ750 KZ750N1 bare bones for Mpatrick19
EDIT 1/9/2019:
Mattylight Barebones Bare Bones Wiring Diagram
1982 Kawasaki Kz750N1 for Mpatrick19
Kz750N Kz750 N1 Kz 750 N 750N1 750N
1981 KZ550 D1 gpz.
Kz550 valve train warning.
Other links.
Kz550 valve train warning.
Other links.
Attachments:
Last edit: 09 Jan 2019 14:58 by loudhvx.
Please Log in or Create an account to join the conversation.
- mpatrick19
-
- Offline
- User
-

Registered
- 1982 kz750 spectre
- Posts: 17
- Thanks: 0
Re: 1980 750H bare bones for mattylight
11 May 2008 20:08
thanks this is awesome.
1982 kz750 spectre
Please Log in or Create an account to join the conversation.
- mattylight
-
- Offline
- User
-

Registered
- Posts: 31
- Thanks: 0
Re: 1980 750H bare bones for mattylight
18 May 2008 12:02
Wow, its been awhile since I've been on this thread and I'm amazed by how many responses there are now... loudhvx is the man!! I've been doing a lot on the bike recently and I finally finished enough to fire it up and first button push it worked great! Thanks for all your help!
Matt
Matt
Please Log in or Create an account to join the conversation.
- loudhvx
-
Topic Author
- Offline
- KZr Legend
-

Registered
- Posts: 10864
- Thanks: 1621
Re: 1980 750H bare bones for mattylight
19 May 2008 00:44 - 09 Jan 2019 15:37
Glad it worked! 
EDIT 1/9/2019:
I don't know where else to put these, so I'll put them here. They were probably in other threads originally, but chronologically, they would go about here if they were in this thread.
Mattylight Barebones Bare Bones Wiring Diagram
1974 Kawasaki Z1 with Kz1000 reg/rec and Dyna S for BigBlockT
Kz900 Kz 900 Kz 1000
Mattylight Barebones Bare Bones Wiring Diagram
1978 Kawasaki Kz650 with GSXR controls for Caffcruiser
Kz 650
Mattylight Barebones Bare Bones Wiring Diagram
1982 Kawasaki Kz1100D1 Spectre for Wagonmaster
Kz1100D Kz1100 D1 Kz 1100 D 1100D1 1100D
EDIT 1/9/2019:
I don't know where else to put these, so I'll put them here. They were probably in other threads originally, but chronologically, they would go about here if they were in this thread.
Mattylight Barebones Bare Bones Wiring Diagram
1974 Kawasaki Z1 with Kz1000 reg/rec and Dyna S for BigBlockT
Kz900 Kz 900 Kz 1000
Mattylight Barebones Bare Bones Wiring Diagram
1978 Kawasaki Kz650 with GSXR controls for Caffcruiser
Kz 650
Mattylight Barebones Bare Bones Wiring Diagram
1982 Kawasaki Kz1100D1 Spectre for Wagonmaster
Kz1100D Kz1100 D1 Kz 1100 D 1100D1 1100D
1981 KZ550 D1 gpz.
Kz550 valve train warning.
Other links.
Kz550 valve train warning.
Other links.
Attachments:
Last edit: 09 Jan 2019 15:37 by loudhvx.
Please Log in or Create an account to join the conversation.
- snerff
-
- Offline
- User
-

Registered
- Posts: 58
- Thanks: 0
Re: 1980 750H bare bones for mattylight
26 May 2008 01:19
Another question for loudhvox. I am planning to hook up an external alternator. Can I run that along with the bike motor alternator? It is a one wire alternator. Almost finished with your great bare bones wiring diagram. Hope to start it soon. I think I need the extra charging as I am running an electrical reverse gear drive.
The engine is going in the large buggy and not the motorcycle so reverse is important. Thanks again for all your past help. I hope to have pictures soon to share with everyone.
The engine is going in the large buggy and not the motorcycle so reverse is important. Thanks again for all your past help. I hope to have pictures soon to share with everyone.
Please Log in or Create an account to join the conversation.
- loudhvx
-
Topic Author
- Offline
- KZr Legend
-

Registered
- Posts: 10864
- Thanks: 1621
Re: 1980 750H bare bones for mattylight
26 May 2008 08:01
The one wire alternator will have a built-in regulator/rectifier. Since the bike, now cart, has its own regulator, there will be two regulators fighting over control of the voltage. If the bike is using a lot of electricity it's not a problem, but when the bike has too much electricity, the bike regulator may fry.
You could maybe put in a switch so the KZ alternator/rectifier/regulator only comes on when the reverse is used. The single-wire (GM?) alternator should have more than enough power to power the cart during normal times.
You could also use a really big, (Or a bunch of small) diodes to reduce the voltage coming out of the GM alternator. This would make it provide current only under heavy load, such as when the reverse is used.
I'm sure there are other configurations that might work as well.
The main thing, though, is that you will need a much bigger battery, like a car battery. (I don't remember if you already said you are going to do that.) The alternators might only provide 20 amps or so at idle (which is probably what the engine will do when you're backing up). You need a big battery to give you the extra current.
I think the simplest solution, however, would be to just use a car battery and don't bother with the external alternator.
Better yet, but more work, would be to delete the KZ alternator/reg/rec and use only the external alternator. It would give you more electrical power (and is better suited to such extremely varying loads), but will require more fabrication. Some people put a pulley where the original alternator was and run a belt to the external alternator.
You could maybe put in a switch so the KZ alternator/rectifier/regulator only comes on when the reverse is used. The single-wire (GM?) alternator should have more than enough power to power the cart during normal times.
You could also use a really big, (Or a bunch of small) diodes to reduce the voltage coming out of the GM alternator. This would make it provide current only under heavy load, such as when the reverse is used.
I'm sure there are other configurations that might work as well.
The main thing, though, is that you will need a much bigger battery, like a car battery. (I don't remember if you already said you are going to do that.) The alternators might only provide 20 amps or so at idle (which is probably what the engine will do when you're backing up). You need a big battery to give you the extra current.
I think the simplest solution, however, would be to just use a car battery and don't bother with the external alternator.
Better yet, but more work, would be to delete the KZ alternator/reg/rec and use only the external alternator. It would give you more electrical power (and is better suited to such extremely varying loads), but will require more fabrication. Some people put a pulley where the original alternator was and run a belt to the external alternator.
1981 KZ550 D1 gpz.
Kz550 valve train warning.
Other links.
Kz550 valve train warning.
Other links.
Please Log in or Create an account to join the conversation.
- snerff
-
- Offline
- User
-

Registered
- Posts: 58
- Thanks: 0
Re: 1980 750H bare bones for mattylight
27 May 2008 01:10
Again, as usual, you were a big help. Thank You.
Please Log in or Create an account to join the conversation.
- cherrymetal
-
- Offline
- User
-

Registered
- Posts: 95
- Thanks: 0
Re: 1980 750H bare bones for mattylight
15 Aug 2008 04:57
Question for Loudhvx,
I'm after a diagram for my z650 fitted with gpz750 engine (and ignition system etc). I don't want any of the cut outs (clutch, side stand etc) and I don't want the indicators, but I'll need everything else (gauge lights, headlight & taillight) Being in the UK I won't need the headlight on all the time. Can you help at all?
I've printed off the ignition/charging system from the beginning of this thread, which was a great help, but I'll need all the rest - cos I ain't that clever!
I'm after a diagram for my z650 fitted with gpz750 engine (and ignition system etc). I don't want any of the cut outs (clutch, side stand etc) and I don't want the indicators, but I'll need everything else (gauge lights, headlight & taillight) Being in the UK I won't need the headlight on all the time. Can you help at all?
I've printed off the ignition/charging system from the beginning of this thread, which was a great help, but I'll need all the rest - cos I ain't that clever!
_____________________________________________________
1977 Z650 (WIP - GPz750 Engine, RF400 Wheels & brakes, Bandit 600 Forks, Zephyr Swingarm)
1997 ZRX1100 - Stock - for now!(except for Hindle header with Micron carbon can)
1988 NTV600 Revere - Stock (work hack!)
1977 Z650 (WIP - GPz750 Engine, RF400 Wheels & brakes, Bandit 600 Forks, Zephyr Swingarm)
1997 ZRX1100 - Stock - for now!(except for Hindle header with Micron carbon can)
1988 NTV600 Revere - Stock (work hack!)
Please Log in or Create an account to join the conversation.
Moderators: Street Fighter LTD
