305 CDI voltage source
- punisher11b
-
Topic Author
- Offline
- User
-

Registered
- Posts: 225
- Thanks: 22
305 CDI voltage source
15 May 2016 16:17
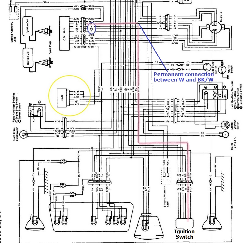
Several years back i wrecked this bike when some lady pulled out in front of me. I love the damn thing but have become so stuck i have contemplated giving it a viking funeral. After running through every little switch, checking every wire, and working on and off on this issue for the last year i have yet to find why i can not get the thing to spark. I just need a little guidance as i am not very good with electronic ignition. i know the coils work just fine but can't get a voltage to them. When tracing back it turns out i have zero volts at my CDI. I can't seem to locate on the wiring diagram where the CDI should be getting 12V from. I have found that all the wires going into the CDI from the harness circled in blue are grounded leaving only the wires going to the pickup coils, ignition coils, and diode left ( circled in yellow) . My assumption is that it must need to get 12V from the diode or it is shorting across one of the other wires circled in blue before reaching the CDI. Does anyone know which wire is used to expose the CDI to the 12V source on this diagram? i am assuming it exposes the ignition coils to a 12v source constantly and disconnects it to cause the spark correct? i also have 0V going to the diode but if that is what is supposed to supply voltage to the CDI i will at least have narrowed down the problem within the circuit.
Attachment not found
- good luck
The following user(s) said Thank You: loudhvx
Please Log in or Create an account to join the conversation.
- Patton
-
- Offline
- KZr Legend
-

Registered
- Posts: 18567
- Thanks: 2103
Re: 305 CDI voltage source
15 May 2016 17:10
Here's a link to the B1 in color which might help follow the wires, provided it's close enough to the B2 (which I haven't compared).
www.kzrider.com/filebase/category/46-kz305-electrical
Good Fortune!
www.kzrider.com/filebase/category/46-kz305-electrical
Good Fortune!
1973 Z1
KZ900 LTD
KZ900 LTD
The following user(s) said Thank You: punisher11b
Please Log in or Create an account to join the conversation.
- Nessism
-
- Offline
- Sustaining Member
-

Registered
- Posts: 8088
- Thanks: 3471
Re: 305 CDI voltage source
15 May 2016 17:58
Why do so many people call the ignitor a CDI?
Ed
Carb O-ring Kits : www.kzrider.com/forum/14-vendor-forum/62...rburetor-o-ring-kits
www.kzrider.com/forum/faq-wiki/618026-new-owner-things-to-know
1981 KZ750E2
www.kzrider.com/forum/11-projects/604901...z750e-project-thread
Carb O-ring Kits : www.kzrider.com/forum/14-vendor-forum/62...rburetor-o-ring-kits
www.kzrider.com/forum/faq-wiki/618026-new-owner-things-to-know
1981 KZ750E2
www.kzrider.com/forum/11-projects/604901...z750e-project-thread
Please Log in or Create an account to join the conversation.
- punisher11b
-
Topic Author
- Offline
- User
-

Registered
- Posts: 225
- Thanks: 22
Re: 305 CDI voltage source
15 May 2016 18:29 - 15 May 2016 18:33
Just thought I would reference it the same way as the Kawasaki manual. even if incorrect everyone calls them that. I knew i would catch some flack on here for it but it makes no sense to call it anything else when it's referenced as a CDI in most literature.
To answer your question I blame Kawasaki :lol:
Attachment not found
To answer your question I blame Kawasaki :lol:
Attachment not found
- good luck
Last edit: 15 May 2016 18:33 by punisher11b.
Please Log in or Create an account to join the conversation.
- JR
-
- Offline
- Sustaining Member
-

Registered
- Posts: 2964
- Thanks: 482
Re: 305 CDI voltage source
15 May 2016 18:39 - 15 May 2016 18:41
I'll start by sayingI dont know anything about the 305 and I'm not great with electrics but I have had to patiently follw a circuit diagram to sort out issues on my 750.
So here goes in an attempt to answer the question " Does anyone know which wire is used to expose the CDI to the 12V source on this diagram?"
From the table labelled IGNITION SWITCH CONNECTIONS it appears that with the ignition in the ON position W (white) from the battery via the 20 amp fuse is connected to BR.
Following BR to the side stand switch and from there as G/W to the Diode I would think you should find 12V at G/W at the Diode if the side stand switch is operational and no breaks in the wire .
From the Diode to the CDI / Ignitor Im' thinking BR/W but this is just a guess.
That is a headache inducing wiring diagram.
Hope that helps
So here goes in an attempt to answer the question " Does anyone know which wire is used to expose the CDI to the 12V source on this diagram?"
From the table labelled IGNITION SWITCH CONNECTIONS it appears that with the ignition in the ON position W (white) from the battery via the 20 amp fuse is connected to BR.
Following BR to the side stand switch and from there as G/W to the Diode I would think you should find 12V at G/W at the Diode if the side stand switch is operational and no breaks in the wire .
From the Diode to the CDI / Ignitor Im' thinking BR/W but this is just a guess.
That is a headache inducing wiring diagram.
Hope that helps
1980 kz750E1, Delkevic exhaust
Last edit: 15 May 2016 18:41 by JR.
The following user(s) said Thank You: punisher11b
Please Log in or Create an account to join the conversation.
- punisher11b
-
Topic Author
- Offline
- User
-

Registered
- Posts: 225
- Thanks: 22
Re: 305 CDI voltage source
15 May 2016 18:44 - 15 May 2016 18:45
Thanks I will take another look at the side stand switch circuit. I agree with it being headache inducing ! :laugh: after staring at it for so long I thought I was going crazy, figured some fresh eyes may help.
- good luck
Last edit: 15 May 2016 18:45 by punisher11b.
Please Log in or Create an account to join the conversation.
- Patton
-
- Offline
- KZr Legend
-

Registered
- Posts: 18567
- Thanks: 2103
Re: 305 CDI voltage source
15 May 2016 19:25 - 15 May 2016 19:28punisher11b wrote: . . . coils work just fine but can't get a voltage to them. When tracing back it turns out i have zero volts at my CDI. I can't seem to locate on the wiring diagram where the CDI should be getting 12V from. I have found that all the wires going into the CDI from the harness circled in blue are grounded leaving only the wires going to the pickup coils, ignition coils, and diode left ( circled in yellow) . My assumption is that it must need to get 12V from the diode or it is shorting across one of the other wires circled in blue before reaching the CDI. Does anyone know which wire is used to expose the CDI to the 12V source on this diagram? i am assuming it exposes the ignition coils to a 12v source constantly and disconnects it to cause the spark correct? . . . .
Am not at all positive, but seems to me that W (among those circled in blue) from CDI is NOT grounded, but actually connects to BK/W from the ign switch.
And that Batt+ travels via BK/W from ign switch to W into CDI, and from CDI via R/BK and BK/W to ign coils.
Good Fortune!
1973 Z1
KZ900 LTD
KZ900 LTD
Last edit: 15 May 2016 19:28 by Patton.
The following user(s) said Thank You: punisher11b
Please Log in or Create an account to join the conversation.
- Nessism
-
- Offline
- Sustaining Member
-

Registered
- Posts: 8088
- Thanks: 3471
Re: 305 CDI voltage source
15 May 2016 19:26
Interesting about that CDI business.
The FSM for the following bikes calls the part an "IC Ignitor", without any reference to CDI, which makes sense because it's not a CDI:
KZ750 (4 cylinder)
KZ550
KZ1000
KZ650
Does the 305 use a different type of igintion system? The parts fishe calls the 305 ignition box an IC Ignitor.
The FSM for the following bikes calls the part an "IC Ignitor", without any reference to CDI, which makes sense because it's not a CDI:
KZ750 (4 cylinder)
KZ550
KZ1000
KZ650
Does the 305 use a different type of igintion system? The parts fishe calls the 305 ignition box an IC Ignitor.
Ed
Carb O-ring Kits : www.kzrider.com/forum/14-vendor-forum/62...rburetor-o-ring-kits
www.kzrider.com/forum/faq-wiki/618026-new-owner-things-to-know
1981 KZ750E2
www.kzrider.com/forum/11-projects/604901...z750e-project-thread
Carb O-ring Kits : www.kzrider.com/forum/14-vendor-forum/62...rburetor-o-ring-kits
www.kzrider.com/forum/faq-wiki/618026-new-owner-things-to-know
1981 KZ750E2
www.kzrider.com/forum/11-projects/604901...z750e-project-thread
Please Log in or Create an account to join the conversation.
- punisher11b
-
Topic Author
- Offline
- User
-

Registered
- Posts: 225
- Thanks: 22
Re: 305 CDI voltage source
15 May 2016 19:35That did seem troubling as they are currently shorted to ground....the plot thickens. :silly:Patton wrote: Am not at all positive, but seems to me that W (among those circled in blue) from CDI is NOT grounded, but actually connects to BK/W from the ign switch.
And that Batt+ travels via BK/W from ign switch to W into CDI, and from CDI via R/BK and BK/W to ign coils.
Good Fortune!
- good luck
Please Log in or Create an account to join the conversation.
- punisher11b
-
Topic Author
- Offline
- User
-

Registered
- Posts: 225
- Thanks: 22
Re: 305 CDI voltage source
15 May 2016 19:56 - 16 May 2016 10:29Nessism wrote: Interesting about that CDI business.
The FSM for the following bikes calls the part an "IC Ignitor", without any reference to CDI, which makes sense because it's not a CDI:
KZ750 (4 cylinder)
KZ550
KZ1000
KZ650
Does the 305 use a different type of igintion system? The parts fishe calls the 305 ignition box an IC Ignitor.
i agree that it is very interesting. This has perplexed me for sometime since there is conflicting data on both sides. all i can say on the mater is when i went to buy a replacement they were listed as CDI and mentioned in the manual as such. i uploaded the "CDI" schematic . it appears to me that its a thyristor gate driven capacitive circuit. second year into an Electrical engineering minor and its way over my head :huh:
Attachment not found
- good luck
Last edit: 16 May 2016 10:29 by punisher11b.
The following user(s) said Thank You: loudhvx
Please Log in or Create an account to join the conversation.
- Patton
-
- Offline
- KZr Legend
-

Registered
- Posts: 18567
- Thanks: 2103
Re: 305 CDI voltage source
15 May 2016 20:05 - 15 May 2016 20:12
No eBay APP ID and/or Cert ID defined in Kunena configuration
Would assure Batt+ is getting through the connector from the ign switch and through the connector into the CDI.
I think the black dot represents a permanent connection between the W into CDI and BK/W from the ignition switch.
If the CDI is defective, could consider posting a KZr Wanted in Classifieds, and might conceivably be interested in one of these crap shoot possibilities ?
?
?
????
www.2040-parts.com/1987-1988-kawasaki-kz...known-good-i1096074/
Good Fortune!
punisher11b wrote:That did seem troubling as they are currently shorted to ground....the plot thickens. :silly:Patton wrote: Am not at all positive, but seems to me that W (among those circled in blue) from CDI is NOT grounded, but actually connects to BK/W from the ign switch.
And that Batt+ travels via BK/W from ign switch to W into CDI, and from CDI via R/BK and BK/W to ign coils.
Good Fortune!
Would assure Batt+ is getting through the connector from the ign switch and through the connector into the CDI.
I think the black dot represents a permanent connection between the W into CDI and BK/W from the ignition switch.
If the CDI is defective, could consider posting a KZr Wanted in Classifieds, and might conceivably be interested in one of these crap shoot possibilities ?
www.2040-parts.com/1987-1988-kawasaki-kz...known-good-i1096074/
Good Fortune!
1973 Z1
KZ900 LTD
KZ900 LTD
Last edit: 15 May 2016 20:12 by Patton.
The following user(s) said Thank You: punisher11b
Please Log in or Create an account to join the conversation.
- punisher11b
-
Topic Author
- Offline
- User
-

Registered
- Posts: 225
- Thanks: 22
Re: 305 CDI voltage source
15 May 2016 20:12
i did try replacing the CDI with a supposed working one.... crap shoot as you said though. im starting to think that there is something in the wiring between the two. with the CDI disconnected those pins are still tied to ground. when testing the ignition switch per the FSM it did check out, im starting to think a second look may be required though.
- good luck
Please Log in or Create an account to join the conversation.
Moderators: Street Fighter LTD
